altbekanntes thema: schaltplan

  • heihei,

    ich brauch n ordentlichen schaltplan für meinen kleinen bj. 93.
    ich hab die suche schon durchforstet bin aber nich so richtig fündig geworden. vielleicht hab ich auch falsch gesucht ;)
    hab zu hause auch son "tolles" reperaturbuch mit schaltpläne drin, allerdings trifft der schaltplan der angeblich für die minis ab 1984 ist, nicht so wirklich zu. also im groben und ganzen schon, aber ich hab zum bsp. sicherungen mang den kabeln die da gar nich drin aufgezeichnet sind. :(
    und bei http://www.minimotorsport.de fehlt auch n '93er :(
    (oder haben die vorbesitzer dran rumgebastelt?! :headshk: )

    bye

  • Schau mal bei Minimotorsport.de unter Downloads

    Jedes gelöste Problem macht die Sache viel einfacher.
    :confused: :confused: :confused: :confused:

  • Moin,

    lad dir den Schaltplan 96-2000 bei Minimotorsport runter. Da drin findest du Schaltpläne für Japan SPI. Dann ignorierst du die Ausstattungsvarianten die du nicht hast und der Rest passt dann. Und wenn du viel Glück hast, dann hast du eine Variante, die eine Mischung aus dem Vergaser-Schaltplan und dem SPI-Schaltplan ist. Dann kannst du alles was mit dem Motor zu tun hat aus dem Japan-SPI Schaltplan nehmen und den Rest wie Beleuchtung usw. aus dem anderen aus deinem Handbuch das macht dann besonders viel Freude. Ich glaub die Grenze lag bei Mitte 93. Meiner ist 10/93 Modelljahr 94 und da passt der Japan SPI Schaltplan.

    MfG

    Andreas

  • na ich werd mal mein glück versuchen.
    allerdings is meiner ausm ersten quartal von 93, naja mal gucken.
    irgendwas davon muss ja zutreffen. zur not müssen wa uns einen selber malen ;) zumal das ja keiner nachvollziehen kann
    ich glaube nich das die sich immer die arbeit gemacht haben un alles neu zusammengefrimmelt haben, wenns nix besonders neues an dem auto gab, oder doch? :confused:

    erste mal danke

    cu

  • Moin,

    ich hab mir mal die Stromkreise der einzelnen Sicherungen aufgemalt als ich auf innenliegenden Sicherungskasten umgebaut habe. Ich gehe mal davon aus, das du einen SPI hast und wenn deine Sicherungsbelegung genau so aussieht, dann kannst du den Schaltplan von Japan SPI verwenden. Also 4 Glasicherungen im kleinen Sicherungskasten und 7 fliegende Sicherungen bzw. 6 wenn du keine Zusatzscheinwerfer hast hinter dem Luftfilter. Vieleicht hilft das ein bisschen.

    MfG
    Andreas

  • das mit 4 im sicherungskasten im motorraum könnte hinkommen, sin glaube noch zwei frei von sechs steckplätzen. mit den sechs fliegenden das haut auch hin, hab dann aber noch ein paar, weiß nicht wieviele, glaube 4 oder so, direkt hinterm schutzrost, also vorm motor.

    muss ich mal gucken, wenn ich dann zeit hab. :)

    thx

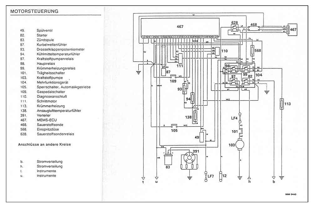
  • so noch was !!!

    Bilder


    Wer nur Angst kennt, hat seine Stärken vergessen!
    Wer gar keine Angst kennt, ignoriert seine Schwächen!


    Ein paar Grundsätze :
    1) Höflichkeit ist oberstes Gebot - Jeder hat seine eigene Meinung, Du die Deinige - Bitte respektiert auch die der Anderen !
    2) Wenn Ihr etwas sucht : Nutzt bitte auch die Suche oder Googelt , bevor Ihr postet !
    3) Links posten :
    Herstellerlinks und insbesondere die Nennung der Hersteller , sowie auch die Nennung von Shops in direktem Zusammenhang zum Thema ( NICHT so etwas wie : " ich habe XYZ bei ... gekauft " ! oder " Bei ... kostet XYZ nur x Euro ! " ) sind aber weiterhin erlaubt !

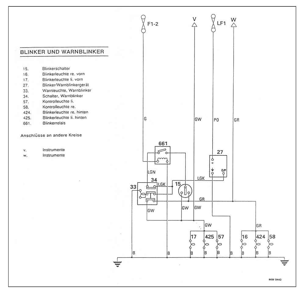
  • und noch etwas

    Bilder


    Wer nur Angst kennt, hat seine Stärken vergessen!
    Wer gar keine Angst kennt, ignoriert seine Schwächen!


    Ein paar Grundsätze :
    1) Höflichkeit ist oberstes Gebot - Jeder hat seine eigene Meinung, Du die Deinige - Bitte respektiert auch die der Anderen !
    2) Wenn Ihr etwas sucht : Nutzt bitte auch die Suche oder Googelt , bevor Ihr postet !
    3) Links posten :
    Herstellerlinks und insbesondere die Nennung der Hersteller , sowie auch die Nennung von Shops in direktem Zusammenhang zum Thema ( NICHT so etwas wie : " ich habe XYZ bei ... gekauft " ! oder " Bei ... kostet XYZ nur x Euro ! " ) sind aber weiterhin erlaubt !

Jetzt mitmachen!

Du hast noch kein Benutzerkonto auf unserer Seite? Registriere dich kostenlos und nimm an unserer Community teil!