SPI Lambdaregelung funktioniert lt. Testbook nicht

  • Interessant! Das waren dann vermutlich die Varianten ohne Masseschluß.

    Aber er hat recht, wenn sonst alles am Mini funktioniert, dann merkt man das fast nicht, dass das Lambdasignal fehlt. Das Kennfeld scheint schon sehr nah dran zu sein, so dass es wenig Korrektur braucht. Hat mich vor längerer Zeit auch irritiert. Ich habe bei Tests einfach mal das Kabel abgezogen, und bin eine Runde um den Block gefahren. Lief genauso wie vorher... :rotfl:

    Das soll jetzt aber nicht heißen, dass alle ohne Lambdaregelung durch die Gegend fahren sollen. :redface:

    irgendwas ist ja immer...

  • Ich bin derselben Meinung. Ich hab damals das originale Teil im Rover Karton gekauft. War nicht billig, aber funktioniert.

    Noch was anderes, hatte ich oben schon mal gefragt: wo kommt das Schaltbild der Sonde her? Ich das ein Rover Manual?

    irgendwas ist ja immer...

  • Ich hake mich mal in diesem Thema ein.

    Meinen Minis habe ich jetzt jeweils einen LC2-Controller und einen Bosch Breitbandsonde 4.9 gespendet. Der Controller ist soweit korrekt angeschlossen und zeigt ein dauergrünes Licht sobald aufgeheizt. Die Sonde wurde mit dem Controller korrekt kalibriert.

    Der Beschreibung nach ist dann eines von zwei Kabeln an die ECU anzuschließen. Folgende Beschreibung:

    The default analog outputs are as follows: Analog output one (yellow) is 0V = 7,35 AFR and 5V = 22,39 AFR. Analog output two (brown) is 1,1V = 14 AFR and 1V = 15 AFR. The LC2 ground should share the same grounding source as the device to which you are feeding the analog outputs.

    Es wird dann noch vorgeschlagen, eine Masseverbindung vom LC2 zur ECu herzustellen. Da sollte aber doch eigentlich die Karosse ausreichend sein, oder?

    Als Lieferant für die ECU habe ich einen Sondenstecker genommen und dort einmal das serienmäßige graue (PIN 18 der ECU) und dann das schwarze Kabel (Pin 7 der ECU) verbunden. Die Anzeige des LC2 zeigt auch wechselnde Werte, je nach Motor-Leistungsabruf. Problem ist nun, dass diese Information offenbar nicht bei der ECU ankommt. Lt. MEMS-Rosco habe ich dort eine konstante Spannungsanzeige (...440mV) der Lambdasonde. Microcheck gibt ebenfalls eine konstante Spannung von 2,440V an.

    Muss man doch irgendeinen Massepin der ECU noch mit dem Controller verbinden?

  • Keiner eine Idee? Es hat doch hoffentlich schon mal jemand eine Breitbandsonde mit LC2-Controller in einen SPI eingebaut, der mehr von Elektronik versteht als ich……

  • Hmmmh. Also niemand.

    Kann aber jemand die Frage beantworten, ob ich das vom Innovate Controller erzeugte Sprung-Signal mit MEMS-Rosco angezeigt bekommen müsste? Egal wie ich das Signal-Kabel anschließe (PIN 7 = Lambda Signal oder 18 = Lambda Response an der ECU), es zeigt beim Aufheizen maximale Spannung +1750mV und danach praktisch immer eine Spannung von 445mV. Lege ich das (alte) schwarze Sondenkabel auf Masse, geht die Spannung sofort auf 0mV.

    Mit dem Microcheck zeigt er maximal und minimal 2,2440Volt. Die letzten Stellen sind somit identisch mit denen bei MEMS-Rosco.

    Edit: Ich habe jetzt erstmal wieder die Sprungsonde eingebaut. Für Experimente ist mir der neue Motor zu schade.

  • Es gibt zwar einen ausgewiesenen Fachmann hier im Forum, der es aber „aus mehreren Gründen“ vorzieht, sein Wissen nicht mit mir zu teilen.

    Es muss doch noch jemanden hier im Forum geben, der schon eine LC2 in seinen Mini eingebaut hat, bitte bitte!

    Wie bekomme ich das Lambda-Signal der LC2 in das Steuergerät (MEMS1.6) des Mini? Muss ich evtl. die Spannungswerte des LC2 verändern? Derzeit ist dort angegeben 1,1V =14 Luft-Benzin-Verhältnis (AFR), 0,1V = 15 Luft-Benzin-Verhältnis (AFR)?

  • Ich hab nur Erfahrungen mit dem LC-1 Controller, aber das sieht mir nach Querlesen des Manuals sehr ähnlich aus. Du hast ja 12V und Masse an den Controller angeschlossen, soweit gut.

    Per default ist das gelbe Kabel dein Ausgang für den linearen Breitbandwert, den kannst du mit der originalen ECU nicht nutzen. Nur mit frei programmierbaren ECUs wie Minisquirt und co.

    Das braune Kabel simuliert eine Sprungsonde, daher die Spannungswerte von 1,1V und 0,1V. Den musst du benutzen, normalerweise auch ohne die Einstellungen für diesen Ausgang im Controller anzupassen.

    Die originale Sonde hat ja vier Anschlüsse, 2x Heizung, Masse und Sondensignal. Es sollte reichen, das braune Controllerkabel mit dem Kabel für das Sondensignal zu verbinden.

    Ich meine, die Spannungswerte, die im Microcheck oder in Mems Rosco angezeigt werden sind nicht die "rohen" Werte, die auf dem Sondenkabel sind. Zumindest waren die bei mir immer auch höher als die Werte, die man auf den Draht der Sonde erwarten würde.

    Der Sprungpunkt einer Sprungsonde liegt ja so bei 0,45V, daher auch die Default-Einstellungen des Controllers von 0,1V und 1,1V. Das ist dann jeweils deutlich niedriger bzw. höher als der Sprungpunkt. Damit erkennt die ECU dann, in welche Richtung sie regeln muss.

    Die Masse kannst du zusätzlich verbinden, aber eigentlich sollte das über die Karosserie auf gleichem Potenzial sein. Sollte aber auch nicht schaden. Es gab hier ja Probleme beim SPI, wenn die Sonde nicht ihre Masseleitung mit dem Chassis verbunden hat. Hast du die Leitung, die als Masse am Sondenstecker ist mal auch auf Masse gelegt?

    Ich hab damals übrigens einfach ein Kabel zum Sondenstecker gelegt, und dort das Signal eingespeist (Sprungsondenleitung und Masse).

    irgendwas ist ja immer...

  • Das habe ich eigentlich alles genauso gemacht. Gelbes Kabel an Lambda-Anzeige (funktioniert), braunes an ECU, dort sowohl Pin18 ("Lambda Return") als auch Pin7 (Lambda Signal) belegt. Die Anschlüsse der neuen Breitbandsonde habe ich (natürlich) nicht angefasst. Die sind ja auch per sehr dichtem Stecker mit der LC2 verbunden. Wenn ich davon ausgehen kann, dass das Signal an der ECU ankommt, man dieses per MEMS Rosco nur nicht sehen kann, bin ich ja glücklich und zufrieden.

    Ist die Masse der Sonde nicht automatisch über das Hosenrohr > Krümmer > Kopfschrauben > Motor >Frontblech (via 2. Kabel an Lima) gegeben?

    Ich hatte die Masse der LC2 an das schwarze Kabel der alten (ausgebauten) Sonde angeschlossen und den Stecker genutzt, um das Signal und die Masse zur ECU zu leiten. Aber auch wenn ich die LC2-Masse über den Massepunkt rechts im Motorraum leite verändert sich nichts. Das macht mich ja so misstrauisch.

  • Zitat

    Ist die Masse der Sonde nicht automatisch über das Hosenrohr > Krümmer > Kopfschrauben > Motor >Frontblech (via 2. Kabel an Lima) gegeben?

    Leider nein.

    Hatte das selbe Problem mit diversen Standardsonden.

    Auch die Bosch tat's erst, als ich ein separates Massekabel per Schlachschelle an die LS geklemmt auf Masse gelegt habe.

    Es war reproduzierbar. Massekabel auf Gehäuse = closed loop. Masse weg = open loop.


    Ich gehe auch davon aus, daß einige Minis ohne aktiver Lambdaregelung durch die Gegend fahren.

    Umso bemerkenswerter, daß die offensichtlich eine bestandene HU haben... :innocent:

    POWER!!!!!!!!!!!!
    Jeremy Clarkson

  • Ja, das hatten wir in einem anderen Thread hier, in dem leider einige Beiträge fehlen, meine ich.

    Ich hatte die Masse der LC2 an das schwarze Kabel der alten (ausgebauten) Sonde angeschlossen und den Stecker genutzt, um das Signal und die Masse zur ECU zu leiten. Aber auch wenn ich die LC2-Masse über den Massepunkt rechts im Motorraum leite verändert sich nichts. Das macht mich ja so misstrauisch.

    Das meinte ich, ich Kabelstrang, der zur alten Sprungsonde führte, für das Signal aus dem LC-2 nutzen. Vielleicht legst du dort die Masseleitung mal direkt auf einen Massepunkt und schliesst die Masse den Controllers auch direkt an einen Massepunkt an. Nicht an die Sensormasse.

    Ich halte das immernoch für sehr seltsam mit der Masseverbindung der originalen Sonde, aber es scheint reproduzierbar zu sein.

    irgendwas ist ja immer...

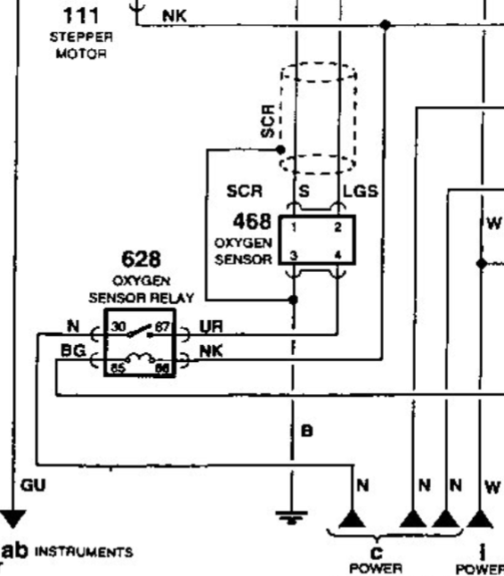
  • Das hatte Diddi bei meinem selbigen Problem bereits gezeigt. Sieht man auch eindeutig hier im Schaltplan.

    In meinem Fall brachte es aber auch nichts, das Sensorengehäuse an '3' auf Masse anzuklemmen.

    POWER!!!!!!!!!!!!
    Jeremy Clarkson

  • Werde ich morgen mal so anschließen: Schlauchschelle mit Massekabel an das Gehäuse der Sonde. Schwarzes Massekabel des LC2 zusammen mit diesem Massekabel an den Massepunkt rechts im Motorraum, da wo die ECU auch dran geht. Wenn es dann nicht geht, kommt das Zeugs in EBay…..

Jetzt mitmachen!

Du hast noch kein Benutzerkonto auf unserer Seite? Registriere dich kostenlos und nimm an unserer Community teil!