Vielleicht ist der Thread mittlerweile hier besser aufgehoben...
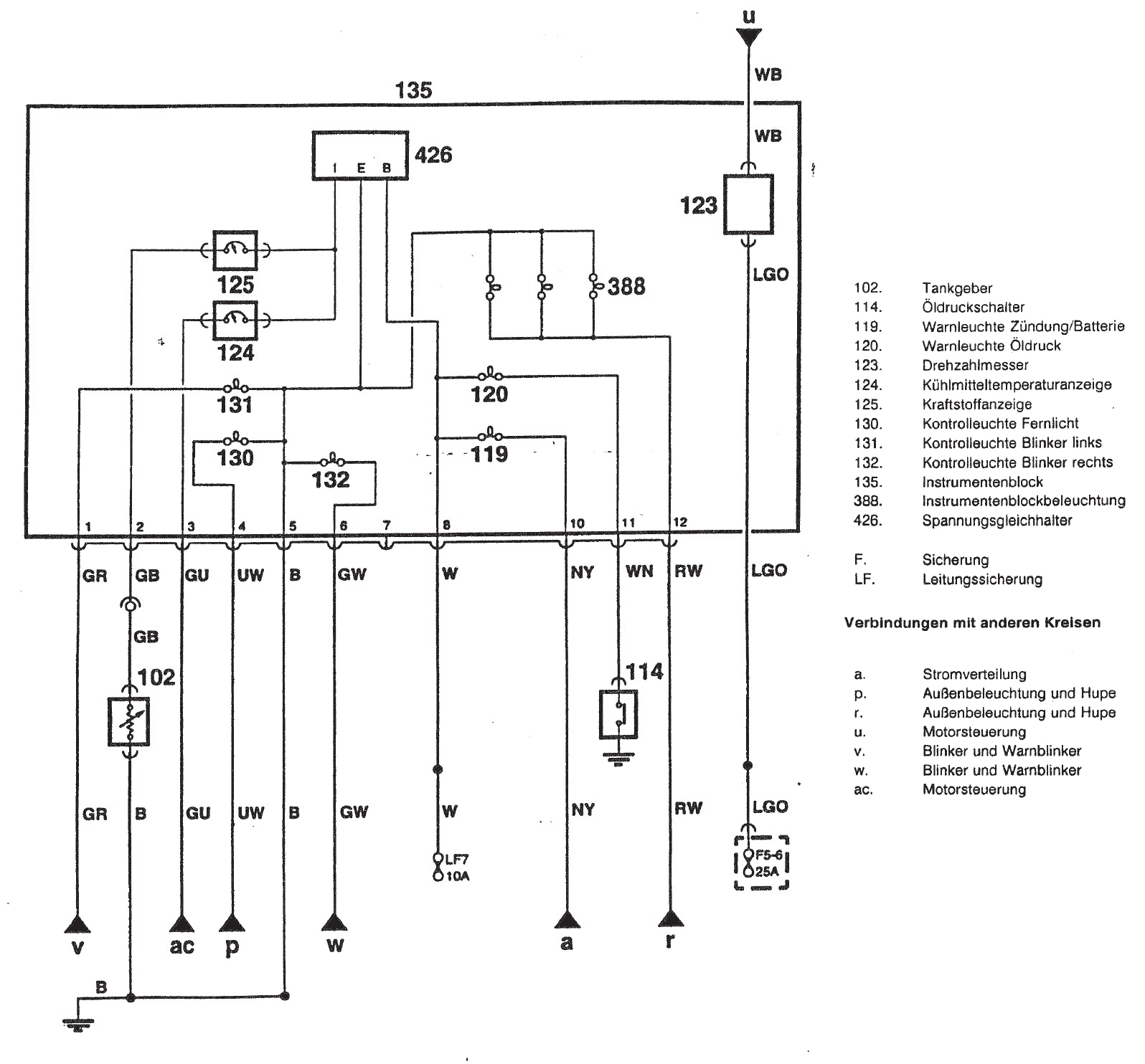
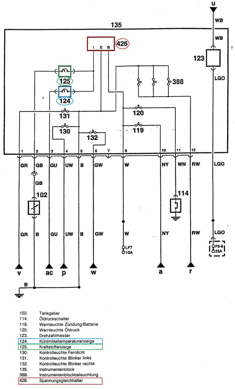
Ist der "Spannungsgleichhalter" bei den Nippon Seikki Armaturen tatsächlich im Gehäuse der Temperaturarmatur?
https://www.mini-forum.de/showthread.php…mperatur-steigt
Spannungsregler finden
-
-
das sollte ein kleines rechteckiges Gehäuse auf einer Pertinaxplatine und an der Tachometerrückseite befestigt sein.
-
sorry, mein Instrument ist noch älteren Datums. Beim NS des spi ist der Spannungsregler im Instrument, beim mpi sollte die Spannung von der ECU geregelt werden.
-
Beim MPi ist der Spannungskonstanter auch im Instrument Pack und versorgt die Tank und Wassertemperaturanzeige. Auch hier ist zu beobachten, dass die Temperatur leicht steigt, wenn man das Fenster öffnet.
Du brauchst 10V 1A kostet etwa 30 ct.
-
Watt denn nu: https://www.mini-forum.de/showthread.php…2418#post982418
Wo im Instrument sitzt denn der Konstanter? Ich habe eines mal aufgemacht und finde nix, auch nicht auf der Platine. So klein kann der doch garnicht sein.
-
jetzt bin ich neugierig. Laut Engländer gibt es das Teil im mpi nicht mehr.
-
Abgesehen davon freuen sich die 78xx Linearregler über einen kleinen Kondensator jeweils am Eingang und Ausgang gegen Masse.
Grüße
Andreas -
-
Rupp das Ding doch mal auseinander, leg 12V auf den Eingang. Masse auf masse und miss die Spannung an irgend einer Anzeige. Da muss dann 10V Anliegen. Von da aus suchst du dir den Weg zum 12V Eingang. Irgendwo in der Mitte stößt du dann auf den Spannungskonstanter.
-
Abgesehen davon freuen sich die 78xx Linearregler über einen kleinen Kondensator jeweils am Eingang und Ausgang gegen Masse.
Grüße
AndreasIch vermute mal, dass die schon vorhanden sind. Könnte natürlich auch ne Fehlerquelle sein.
-
Na gut, jetzt weiss ich aber mal, dass es einen Spannungskondensator geben sollte und kann mit messen beginnen. Jedoch fraglich, ob man ihn so findet, denn wenn er hinüber ist, zeigt er ja etwas anderes an.
Apropos messen; Habe letztens hinten beim Tankgeber gemessen. Egal ob Motor läuft, oder nicht.
Externer Inhalt www.youtube.comInhalte von externen Seiten werden ohne deine Zustimmung nicht automatisch geladen und angezeigt.Durch die Aktivierung der externen Inhalte erklärst du dich damit einverstanden, dass personenbezogene Daten an Drittplattformen übermittelt werden. Mehr Informationen dazu haben wir in unserer Datenschutzerklärung zur Verfügung gestellt. -
Und was genau wolltest du am Massesignal messen?
-
Und was genau wolltest du am Massesignal messen?
Ob überhaupt Strom beim Takgeber ankommt, da ja Tankuhr ebenfalls nicht geht. Habe auf die Karosserie gemessen.
-
Da kann kein Strom ankommen, es ist die Masseseite. Bitte schau im Schaltplan K70 einmal nach, wie die Anzeige funktioniert. Im Kompendium ist es auch im Detail noch einmal beschrieben.
-
Da kann kein Strom ankommen, es ist die Masseseite. Bitte schau im Schaltplan K70 einmal nach, wie die Anzeige funktioniert. Im Kompendium ist es auch im Detail noch einmal beschrieben.
Ach Du Schei... Da hab´ich mich ja voll vertan! Klar, dass da keine 12V ankommen... danke! Aber woher dann diese Schwankungen? Wahrscheinlich eh vom defekten Spannungsgleichhalter (426) in der Armatur mit Tankuhr und Temperatur?
Also, was und wie kann ich denn jetzt genau prüfen, ohne mal eine neue Armatur zu besorgen? Also, wenn es tatsächlich an der Armatur liegt, ist kaufen kein Problem. Nur sicher möchte ich mir halt sein... Weiss nicht, wie sehr man die Armatur zerlegen und prüfen kann. -
Habe eine Anleitung gefunden. Jedoch sollte ich Vorher mal mit einer anderen Armatur prüfen, ob es überhaupt daran liegt.
-
Oha! Da hat Nippon Seiki tatsächlich auch noch einen Bimetall-Spannungsregler eingebaut!
Das erklärt die Schwankungen, die du beim Messen am Tankgeber hattest: wenn der Kontakt geschlossen ist, fließt Strom durch Instrument und Tankgeber. Die Spannung an dem Tankgeberanschluss, der zum Instrument geht, wird bestimmt durch das Verhältnis von Widerstand des Instruments und des Tankgebers. Ist der Kontakt im Spannungsregler offen, liegt Massepotential an. Da dein Multimeter nur ein Samplerate von 2-3/s (in einer Sekunde werden 2-3 Messwerte ermittelt und zu Anzeige gebracht) hat und die nicht synchron mit der Taktfrequenz des Reglers ist, kommt eine merkwürdige Anzeige zustande.
An meinem Spitfire habe ich mal das Oszi drangehängt und war erstaunt, wie genau das Bimetallteil die 10V einstellt. Muss mal schauen, habe damals einen Screenshot gemacht, vielleicht finde ich den noch.
Grüße
Jörg
-
-
Das hört sich gut und logisch an. Danke für die Erklärung, Jörg!
Für mich stellen sich jetzt nur noch folgende Fragen:
1.) Probiere ich es vorher mit einer anderen, geborgten Armatur aus (sollte ich wohl tun, um sicher zu sein),
2.) repariere ich es wie in der englischen Anleitung,
3.) tausche ich die Armatur, die angeblich neu nicht zu bekommen sind und dann sicher ein wenig anders aussehen wird, als die anderen Beiden.Was ich aber sehr interessant finde, dass das scheinbar nahezu keiner wusste, dass die NS-Armaturen ebenfalls noch einen Regler drin haben. Werde versuchen hier ein paar Stichwörter hinzuzufügen, damit man es mit der Suchfunktion vielleicht einfacher findet.
-
Das erklärt auch, warum die Anzeigen anfangen zu schwanken, wenn man das Fenster öffnet.
-
Jetzt mitmachen!
Du hast noch kein Benutzerkonto auf unserer Seite? Registriere dich kostenlos und nimm an unserer Community teil!