jippppiiiii,
mein mini ist scheinbar geheilt!
es sind jetzt 48 stunden vergangen und die batterie ist mehr als 50% voll (laut meinem ladegerät)
das wars dann wohl!!!
endlich....
HILFE! Sebbos Mpi saugt die Batterie leer!?
-
-
HERZLICHEN GLÜCKWUNSCH!!!!!!!!
:eastgrin: :eastgrin: :eastgrin: :eastgrin:
Bulli
-
so, da es ja ein alter thread ist, und da ich meine beiträge LEIDER nicht mehr bearbeiten darf, poste ich das ganze nochmal neu, damit keine hässlichen X sondern richtige fotos (hoffentlich) angezeigt werden:
Zitat von SebboAlles anzeigenstimmt!!!:p
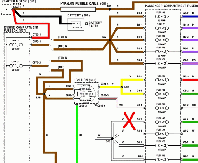
hab heute mit brösel 40 minten telefoniert und das ganze theoretisch durchgekaut.... hab dann meinen ganzen mut zusammen genommen und mal wieder experimentiert....;) ....1. das rote grosse X auf dem schaltplan markiert die stelle, die ich angezapft habe (für strom über die zündung)
BILD 12. an dieses neue (anzapf) kabel habe ich eine schwebende sicherung eingebaut mit 30A....dieses kabel geht in den motorraum vor zum hauptsicherungskasten mit den vier 30A sicherungen drin....dort habe ich die ganz rechte sicherung entfernt.... und jetzt in den steckplatz (siehe roten pfeil auf foto) das kabel (mit nem kabelschuh) reingesteckt...
BILD 2der schwarze bzw. rote messstab haben keine bedeutung! hatte nur grad kein anderes foto zur hand...
...sooo, bin mal gespannt ob jetzt endlich ruhe ist
*ganzfestdiedaumendrückt* -
also nochmal:
Zitat von SebboAlles anzeigenstimmt!!!:p
hab heute mit brösel 40 minten telefoniert und das ganze theoretisch durchgekaut.... hab dann meinen ganzen mut zusammen genommen und mal wieder experimentiert....;) ....1. das rote grosse X auf dem schaltplan markiert die stelle, die ich angezapft habe (für strom über die zündung)
2. an dieses neue (anzapf) kabel habe ich eine schwebende sicherung eingebaut mit 30A....dieses kabel geht in den motorraum vor zum hauptsicherungskasten mit den vier 30A sicherungen drin....dort habe ich die ganz rechte sicherung entfernt.... und jetzt in den steckplatz (siehe roten pfeil auf foto) das kabel (mit nem kabelschuh) reingesteckt...
der schwarze bzw. rote messstab haben keine bedeutung! hatte nur grad kein anderes foto zur hand...
...sooo, bin mal gespannt ob jetzt endlich ruhe ist
*ganzfestdiedaumendrückt* -
Super Thread. Bei meinem SPI war das gleiche Problem mit der Relaisbox: 0,8 A hat das Teil gesaugt. Die Lösung (die Batterie hält jetzt schon seit 2 Tagen!) war denkbar einfach: Masseband im Kofferraum war etwas verrostet. Gereinigt, mit Kontaktspray geflutet und wieder festgezogen.
Gruß, Timo
-
-
@ALL:
hier nochmals das ganze (aufgrund email anfragen) überarbeitet:sicherungskasten innenraum:
sicherungshalterung abschrauben:
das rote grosse rote X auf dem schaltplan
markiert die stelle, die ich angezapft habe,damit strom für relaismodul in zukunft über die zündung läuft... ===> zündungskabel (farbe weiß,siehe foto) das in den sicherungskasten (inneraum) zur "sicherung A6" geht, achtung: vorher ausprobieren ob das die richtige sicherung ist!hier die rückseite des sicherungskastens(innenraum)
weißes kabel angezapft(siehe oberes foto in daumenhöhe): blaue plastikisolierung mit abgehenden braunen kabel....an diesem kabel ist ein rotes kabel mit "schwebender sicherung" 30A (gibts zb.beim atu) angebracht, das wiederum durch ein braunes kabel verlängert wird und bis in den motorraum in den hauptsicherungskasten mit den vier 30A sicherungen reicht....
dort habe ich die ganz rechte sicherung entfernt.... und jetzt in den steckplatz ganz RECHTS VORNE das kabel (mit nem kabelschuh) reingesteckt...
DAS WARS SCHON: das stromziehende relais läuft nun über die zündung!
ACHTUNG: vor dem starten des motors 2-3 sekunden "vorglühen" lassen (zündung anmachen und warten) damit die einspritzpumpe aktiv werden kann(hört man)!
VIEL ERFOLG
-
Servus Leute.
Habe mit grossem Interesse Eure Fehlersuche und Behebung mitangesehen.
Habe jetzt das selbige Problem das das Relais nicht mehr öffnet. 97er MPI. Wagen war bis dato in Sachen Elektrik noch unbelastet. Aber seit kurzem muckt er auf die von Euch genauso beschriebene Weise. Habt Ihr denn mittlerweile herausgefunden warum das Relais nicht mehr öffnet? Ich würde nämlich gerne den Fehler beheben und nicht die Symptome überdecken. Ein neues Relais kann ja wohl nicht helfen oder irre ich mich. Die ganze Box zu tauschen finde ich dann bei dem Preis auch nicht so lustig. Es muss ja irgendwoher ein Schaltstrom fliessen der das Relais geschlossen hält. Wäre schön eine Antwort von Euch zu bekommen. Schöne Grüsse und Danke im Voraus. -
mhmmm. so wie ich das verstanden habe gibt es drei lösungen.
1. Masseband im Kofferraum entrosten und mit Kontaktspray behandeln
2. Zusätzliches Masseband von der Lima zur Karosse anbringen.
3. Relais vom Dauerstrom auf Zündstrom umrüsten (siehe Schaltplan)
Werde das alles mal testen wenn mein MPI vom Lackierer zurück ist. Nach 2 Tagen ist bei mir auch die Batterie leer.
-
Bei mir ist ebenfalls ständig die Batterie leer.
Ich hoffe, dass ich mit der Anleitung von Sebbo (erstmal vielen Dank dafür!!) weiter komme,Allerdings habe ich dazu noch ne Frage.
Die Sicherung A6 ist bei mir gar nicht eingesetzt und bei dem Bild in der Anleitung ist an der Stelle auh keine Sicherung zu erkennen.
Wie soll ich dann an dieser Stelle ein Kabel "anzapfen"? -
Ähm ich will ja nicht den Erfolg streitig machen, aber was hier gemacht wird ist ein riesen Pfusch!!!!
Soweit wie ich es verstanden habe, benötigt die ECU noch zwei Minuten Strom um die Sensoren zu überwachen. Unter anderem um das Leerlaufstellerregelventil in die Grundstellung zu fahren und die um Wassertemperatur zu überprüfen und gegebenenfalls den Lüfter zu steuern. Das muss auch anders gehen! -
Hoffe ich darf das Thema hier noch mal aufgreifen.
Die ECU muss doch trotzdem noch Strom bekommen, das Relai bekommt nur keines mehr oder ?
Wie sieht es aus , gibt es neue Erkentnisse dazu oder Lösungen .
Der Thread ist ja um einiges älter
Mein neuer MPI frist auch Strom. 
-
...also in Kurzform:
1. Beim Einschalten der Zündung wird die ECU mit Spannung versorgt, und diese aktiviert das Hauptstromrelais in der Relaisbox. Damit versorgt sie sich auch selber mit Spannung, selbst wenn die Zündung danach ausgeschaltet werden sollte.
2. Wird die Zündung ausgeschaltet, fährt die ECU den Leerlaufregeler in die Position für den nächsten Motorstart und überwacht die Wassertemperatur. Ist die Wassertemperatur in einem Bereich der unkritisch ist (sonst wird noch der Kühlerventilator dazu eingeschaltet), wird nach ca. 20 Sek. durch die ECU das Hauptstromrelais abgeworfen.
3. Durch das Abwerfen des Hauptstromrelais trennt sich die ECU selber von der Batterie.
4. Durch Bauteilalterung ist das Signal zum Trennen des Hauptstromrelais nicht mehr stark genug, und der Treiber, der das Relais steuert, bleibt leitend. Dadurch zieht die ECU dauerhaft 1,5A an Strom und kann selber nichts mehr dagegen unternehmen, da dies ein ungeplanter Zustand ist.
Da ich noch immer keinen Schaltplan von der Rover MEMS habe, und schon so viel Zeit darauf verwendet habe, das verantwortliche Bauteil zu finden, gibt es nur Ersatzschaltungen, aber keine Reparatur.
Reparatur kann in diesem Fall nur durch Austausch der ECU erfolgen.
Sinnvolle Alternative ist ein stupider Timer, der 2 Minuten nach Abschalten der Zündung das Abwerfen des Hauptstromrelais erzwingt, sollte dieses noch hängen. Hat sich schon oft bewährt.
VG
Ralf -
...also in Kurzform:
VG
RalfHallo Ralf,
vielen Dank! :thumpsup: Wie immer tippitoppi vom Elektrixxwizzard ...

Ich bin vermutlich auch von diesem Problem betroffen, habe es aber bisher nicht bemerkt, da ich aufgrund langer Standzeiten (Schönstwetterfahrzeug :)) immer einen Trennschalter verwende.
Gibt es der Timerbausatz als laientauglichen Plan oder kann hier der Guido in seinen einsamen Abendstunden eine Kleinserie auflegen? rolleyes::D:thumpsup:
Ich bin mir sicher, dass Teil findet seine Abnehmer (siehe das Thema Powerpack der letzten Tage) ...
-
...also in Kurzform:
Da ich noch immer keinen Schaltplan von der Rover MEMS habe, und schon so viel Zeit darauf verwendet habe, das verantwortliche Bauteil zu finden, gibt es nur Ersatzschaltungen, aber keine Reparatur.
VG
RalfHi Ralf,
hilft dieser Bericht über MEMS 1.9 Reparatur weiter?
Wer war der Hersteller der ECU?
Die verweisen sogar auf Dich als Testbook-Chirurg ... :D:thumpsup:
-
Wer war der Hersteller der ECU?
MEMS = Motorola Engine Management System
Alles klar?

Gruß, Diddi
-
MEMS = Motorola Engine Management System
Alles klar?

Gruß, Diddi
Fast richtig:
MEMS = Modular Engine Management SystemGrüße
Jörg
-
Fast richtig:
MEMS = Modular Engine Management SystemGrüße
Jörg
Trotzdem ist der Hersteller der Steuergeräte Motorola....
-
Trotzdem ist der Hersteller der Steuergeräte Motorola....
Moin Guido,
der Ralf ist wohl gerade auf´m Dach und installiert die letzten 20 Meter vom neuen Kamin
:D ...Deshalb Fragen an Dich:
Bring ein Schaltplan der 1.9 MEMS etwas für die Reparatur an einer MEMS 2J oder sind die technisch zu weit auseinander?
Ist der Bau dieser Timeranlage kompliziert?
Oder kannst Du gleich mal eine Kleinserie auflegen? 
Gruß
Markus -
Bin zurück vom Dach!

Geiler Link, Markus! Ich teile die Meinung des Autors, das da ein Bauteil gealtert ist. Ich hatte letztlich mal eine SPI ECU auf dem Tisch, bei dem der Leerlaufregler nicht mehr richtig angesteuert wurde. Eine Steuerleitung "hing", und damit drehte sich der Steppermotor nur noch sporadisch.
Ich hab tatsächlich mit etwas Glück auch so einen Widerstand gefunden, der statt 10kOhm auf einmal 130kOhm hatte. Bauteil für 10 Cent getauscht und schon war alles wieder super!
Was mir fehlte war der Tipp mit dem 100K nahe dem Haupt IC. Den hatte ich nicht mehr gefunden, weil es irgendwann zu unübersichtlich wurde.
Wenn ich wieder daheim bin (kommendes Wochenende) schau ich mal die Sammlung meiner ECUs durch und versuche mal den Widerstand zu finden.
Pin 40 des Hauptprozessors sollte sich finden lassen

-
Jetzt mitmachen!
Du hast noch kein Benutzerkonto auf unserer Seite? Registriere dich kostenlos und nimm an unserer Community teil!